published:2013-11-30 13:57:25 visits:554 source:Wuxi Huatong Pneumatic
单作用气缸速度控制回路
下图1所示为单作用气缸速度控制回路。图a可以进行双向速度调节,图b采用快速排气阀可实现快速返回,但是返回速度不能调节。

图1 单作用气缸的其它速度控制回路
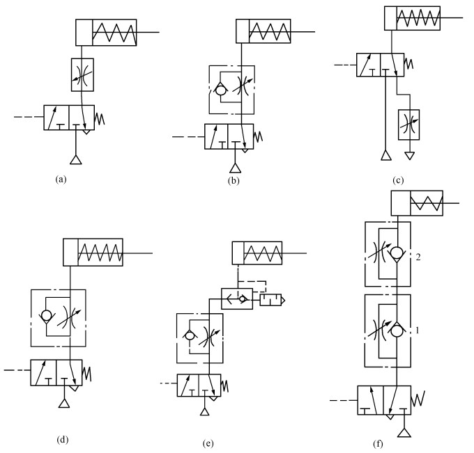
下图2所示为单作用气缸的其它速度控制回路,图a、b所示为对活塞杆的伸出进行速度控制,图 c、d所示为对活塞杆的退回进行速度控制,图f所示利用两个单向节流阀控制气缸伸出和退回的速度。图e所示为用单向节流阀和快排阀实现气缸慢进快退速度控制。

图2 单作用气缸的其它速度控制回路
